Removing the Fan from Generator/Alternator

The 36mm nut holding the fan onto the shaft can be a real problem to get off.  Everybody has their favorite method.  Some hold the other end of the shaft in a vise or grip the pulley or wrap the fan itself and hold it.  My own favorite is to use an air impact wrench on the nut.  That way you don't have to secure the shaft at all since the mass of the fan and shaft/rotor absorb the impact.

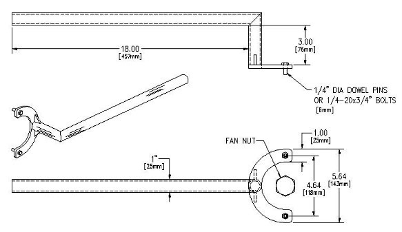
But holding the assembly still in order to tighten the nut to recommended torque of 45 Ft-Lb can be tricky.  Raymond T. Lowe of RAMVA noticed that the fan has 2 holes punched in the disc which forms the frame of the fan.  He came up with the idea that a fixturing tool could easily be welded up.  Full text here:

Scott Hinkle produced this Auto-CAD drawing of what it could look like.  The arm for the tool is made out of any heavy-wall tubing (round or square), roughly 1" OD. Cut the miter in the tubing and bend it over, then weld the miter seam. The "C"-shaped plate can be 3/16" or 1/4" steel.  

  Back to Index